VIEW CATALOG


PRODUCT SEARCH


QUICK QUESTIONS

Name:
Email(Optional):
State/Region:
Phone:
Product Description
Verification Code:
This Is CAPTCHA Image

To verify content, please enter in the characters in the image above (Case sensitive)

WEIZEL FACTS

Weizel presently serves 1,755 correctional and prison facilities in North America 2006 Incarceration Facts

U.S.A: 2.2 Million inmates in approx. 7,000 facilities.

Canada: 38,000 inmates in approx. 450 facilities

Weizel presently serves 2,454 hospitals in North America


TOOLS & SERVICES

Currency Converter
Form Center
How-To: Request Quote
Pricing Policy



SecuringCosmos.com

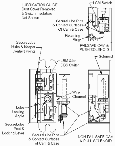
Maintenance and Lubrication of 600 Series Strike

 

Under normal usage the 600 electric strike should be cleaned and lubricated once a year to maintain its reliability. In applications with high usage or dirty conditions, more frequent service may be necessary. Lubrication points are identified in the illustration. When servicing a 600, inspect the internal parts for excess wear for breakage and lightly lubricate per the instructions. Lubricate with HPG Grease , available here.

Note: Never lubricate any strike with oil, such lubrication collects dirt and forms an abrasive and sticky compound that may affect the function of the strike.

To Inspect and Lubricate the Strike:



1. Remove dust cover, held on by four (4) 4-40 x 3/16 FPHMS.

2. PUSH TYPE: Solenoid may be left installed.
PULL TYPE: Solenoid must be removed to remove cam assembly.  Loosen the lock nut holding the solenoid, then remove the solenoid and then the plunger.

3. Carefully remove retaining ring, spring and cam assembly.  Retaining ring pliers require a .018" (.457mm) tip.

4. Remove the post support stamping, locking lever and spring.

5. Lubricate the area in the case where the locking lever and locking cam rest. 
NOTE: Do not get any lubricant on the solenoid or switches Lubricate the cam pin and lever pin.

6.Check the locking angle of the keeper and locking lever for wear.  Replace the keeper and /or lever if worn.  Apply lubricant between contact surfaces.  Also apply lubricant between contact surfaces of the case and keeper.

7. Reinstall the locking lever and locking lever spring.

8. Check the solenoid lever, plunger and plunger guide for excess wear, dirt, grime or oil, if present wipe clean.
PUSH TYPE: Remove the retaining ring for inspection of the plunger guide.  Re-assemble the solenoid and plunger.

9. Reinstall the locking cam.  If the strike has a LCM switch, make sure the tripper is positioned against the cam.

BUY PRODUCT NOW !!